簡介
它的霧化機理是用高壓泵使液體獲得高壓(1-10Mpa),高壓液體通過噴嘴時,將壓力轉化為動能而高速噴出時分散成液滴。這種霧化方式有以下優點:霧化動力小;操作、檢修、更換簡便;可獲得較大顆粒等等。它的缺點是:需要高壓泵,噴嘴容易堵塞,料液需嚴格過濾;噴嘴磨損大;高黏度物料不易霧化。
應用范圍
速溶奶粉、可可粉、咖啡等
顆粒狀的分散染料、堿性染料等
甲醇丙脂、十二醇硫酸鈉等
合成洗衣粉等
核黃素VB2、藥用酵母等生物制品
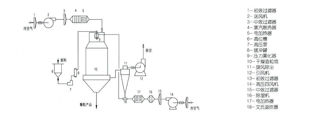
工藝流程

技術參數
|
項目Mode 型號Item |
YPG-1600 |
YPG-2000 |
YPG-2800 |
YPG-3600 |
YPG-5200 |
|
入口溫度(℃) |
140-300℃ |
|
|
|
|
|
出口溫度(℃) |
20-100℃ |
|
|
|
|
|
水份蒸發量(kg/h) |
20-30 |
50-70 |
120-180 |
250-300 |
800-1000 |
|
霧化壓力(Mpa) |
0.8-2 |
1-2.5 |
1.5-3 |
1.5-4 |
1.5-4 |
|
傳動功率(kw) |
1.8 |
23 |
29 |
43.5 |
107 |
|
塔徑/塔高(m) |
1.6/9.8 |
2.0/12.1 |
2.8/16 |
3.6/21 |
5.2/29 |







